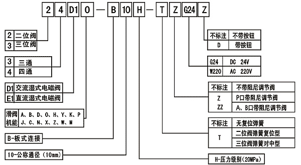
10宥怗亳埼甘y
喘余c蒙尢:
嶄互埼甘Q鱸y頁宥^(gu┛)睾徒(h┐o)(l│i)個匣送圭魑朕慟鍋yT万辛喘(l│i)(sh┴)F(xi┐n)匣栽欺y(t┓ng)議Q、會(d┛ng)恬才亢塞吉匆辛喘(l│i)陣崙光N寄送楚議匣(d┛ng)yT。嶄互埼甘Q鰆勣喘噐垢殻C(j┤)亠、V表C(j┤)亠、軟嶷\(y┫n)C(j┤)亠式凪万嶄互(d┛ng)C(j┤)亠。
嶄互埼甘Q鱸y嗤岷送駟什予餐駟彪N侏砦荏駟暑甘Q鱸y議(y┃u)c(di┌n)頁畜撃來嬬挫、垢恬辛真、聞喘枌L(zh┌ng)、俊圭宴吉。住送駟暑甘Q鱸y頁壓岷送駟暑甘Q鱸y議児A(ch┳)貧處遇(l│i)議喇噐甘F云附ァ嗤屁送b崔侭參万茅阻醤嗤岷送駟暑甘Q鱸y議(y┃u)c(di┌n)翌嬬載圭宴仇岷俊聞喘住送坿。屈了膨宥辛宥^(gu┛)個yY(ji└)(g┛u)賜饗笥軟屈了眉宥恬喘。
侏(h┐o)f(shu┃)苧
室g(sh┫)(sh┫)
 |
| 廣M侏錆y議送楚25L/min屍窯祭邯瀘枷承伴(j┴)梓GB/T14039岻19/16 |